1. 系統概述
充電樁測試系統是我司為直流充電樁提供的系統解決方案,主要用于測試直流充電樁的功能及性能特性是否滿足設計及相關標準要求。其中,電網模擬源及直流模擬源具有并聯擴容接口,滿足各種功率等級被試品的測試。
在整個測試過程中,系統按照預先選定的試驗項目進行流程化測試,并自動記錄測試數據、分析數據、一鍵生成報表,真實的實現了全自動化測試,大大提升測試效率,為設備廠商、測試機構節省時間、降低成本。
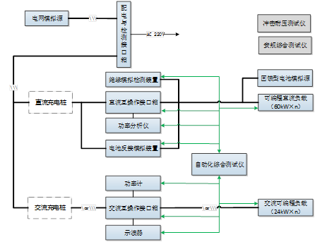
系統解決方案連接圖如下:

| 序號 | 設備名稱 | 數量 | 廠家 | 功能規格 |
| 1 | 可編程電網模擬源 | 1 | 自制 | |
| 2 | 回饋型直流源 | 1 | 自制 | |
| 3 | 可編程直流阻性負載箱 | 1 | 自制 | 每組60kW 可并聯擴容 |
| 4 | 配電與檢測接口 | 2 | 自制 | 用于交流、直流配電及檢測,主要包括 1) 輸入配電 2) 輸入檢測,PE控制 |
| 5 | 直流互操作接口箱 | 1 | 自制 | 主要包括 1) 250A國標接口 2) 車輛控制引導模擬電路 3) 車輛BMS模擬 4) 采集錄波裝置 5) CAN總線分析儀 6) 信號調理單元 7) 工業平板電腦 |
| 6 | 電池反接模擬裝置 | 1 | 自制 | 1) 電池電壓模擬; 2) 電池反接模擬; 3) 輔助供電性能測試; 4) 交直模擬短路檢測 5) 支持遠程RS485通信控制 |
| 7 | 絕緣模擬檢測裝置 | 1 | 自制 | 1) 對稱絕緣模擬 2) 非對稱絕緣模擬 3) 支持遠程RS485通信控制 |
| 8 | 直流短路負載柜 | 1 | 自制 | 1) 交直流直斷,限流短 2) 可編程保護 |
| 9 | 沖擊耐壓測試儀 | 1 | 外購 | |
| 10 | 安規綜合測試儀 | 1 | 外購 | |
| 11 | 自動化測試軟件 | 1 | 自制 | 1) 電性能測試 2) 互操作測試 3) 一致性測試 4) 現場計量 |
| 12 | 功率分析儀 | 1 | 外購 |
2. 規范性引用文件
測試系統所滿足測試標準:
| 序號 | 標準號 | 標準名稱 |
| 1 | GB/T 18487.1-2015 | 電動汽車傳導充電系統 第1部分:通用要求 |
| 2 | GB/T 34657.1-2016 | 電動汽車傳導充電互操作性測試規范 第1部分:供電設備 |
| 3 | JJG1148-2018 | 電動汽車交流充電樁計量檢定規程 |
| 4 | JJG1149-2018 | 電動汽車非車載充電機計量檢定規程 |
| 5 | GB/T34658-2017 | 電動汽車非車載傳導式充電機與電池管理系統之間的通信協議一致性 |
| 6 | NB/T33008.1-2018 | 電動汽車充電設備檢驗試驗規范 第一部分:非車載充電機 |
| 7 | NB/T33008.2-2018 | 電動汽車充電設備檢驗試驗規范 第2部分:交流充電樁 |
3. 測試能力
系統具備電氣性能、保護性能等的主要測試項目,并按照不同的標準進行試驗項目的劃分,使系統具有多個標準的測試能力。充電樁主要測試能力如下:
4. 系統特點